Данная модель двухдверного холодильника отличается уменьшенным фронтальным размером (52,5 см) что позволяет размещать ее в небольших помещениях. При этом холодильник достаточно вместителен.Масса изделия — 45 кг, шнур питания имеет длину 1,4 м.Внешний вид холодильника приведен на рис. 1.
Рис. 1. Внешний вид холодильника Electrolux TR 742 G «Yankee»
1 — ящик для овощей и фруктов; 2 — полки холодильного отделения; 3 — лотки для льда; 4 — морозильное отделение; 5 — дверь морозильного отделения; 6 — дверные полки; 7 — полка для хранения бутылок
Холодильник имеет систему автоматического оттаивания.
Хладагент — R 134 а, масса заправки — 155 г. Компрессор имеет мощность 1/6 л.с., потребляемую мощность 119 Вт, производительность — 115 ккал/ч. Пусковой ток 4 А, рабочий — 0,8 А. Пусковое сопротивление обмотки 19 Ом, рабочее — 14 Ом.
Термостат холодильника имеет минимальную установку: +5 °С на включение и -9 °С на выключение, и максимальную установку: +5 °С на включение и -27 °С на выключение.
На рис. 2. приведены элементы системы охлаждения (позиции по табл. 1).
Рис. 2. Элементы системы охлаждения : холодильника Electrolux TR 742 G «Yankee»
Таблица 1. Перечень компонентов холодильника Electrolux TR 742 G (система охлаждения)
| Поз. | Наименование | Поз. | Наименование |
|---|---|---|---|
| 1 | Амортизатор | 8 | Зажим |
| 2 | Компрессор | 9 | Пластина |
| 3 | Амортизатор | 10 | Штырь для прочистки стока воды |
| 4 | Лоток для сбора воды | 11 | Трубка слива воды |
| 5 | Конденсатор | 12 | Фильтр-осушитель |
| 6 | Упор | 13 | Термореле |
| 7 | Нагревательный элемент | 14 | Пускозащитное реле |
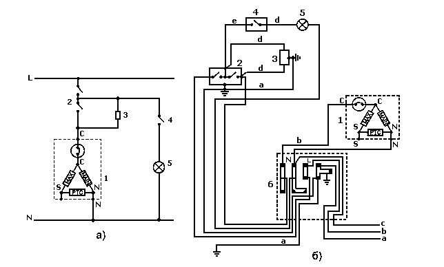
Электрическая и монтажная схемы холодильника приведены на рис. 3, а и б соответственно.
Рис. 3. Электрическая (а) и монтажная (б) схемы холодильника Electrolux TR 742 G «Yankee»:
1 — компрессор; 2 — термостат; 3 — нагреватель размораживания; 4 — выключатель; 5 — лампа; 6 — кпеммная коробка; N — нейтраль; L — фаза.
Цвета проводов: а — желто-зеленый, b — коричневый, с — голубой, d — белый, е — черный
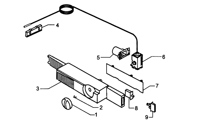
На рис. 4 приведены элементы электрической системы холодильника (позиции по табл. 2.).
Рис. 4. Элементы электрической системы холодильника Electrolux TR 742 G «Yankee»
Таблица 2. Перечень компонентов холодильника Electrolux TR 742 G (электрическая система)
| Поз. | Наименование | Поз. | Наименование |
|---|---|---|---|
| 1 | Рукоятка термостата | 6 | Термостат |
| 2 | Пружина | 7 | Накладка |
| 3 | Короб термостата | 8 | Выключатель |
| 4 | Пластина | 9 | Кнопка |
| 5 | Патрон |