Итальянская фирма Antonio Merloni S.p.A. —один из крупнейших европейских производителей бытовых электроприборов. В сознании массового потребителя эта фирма иногда объединяется с фирмой Merloni Elettrodomestici S.p.A. (торговые марки Ariston, Indesit и др.), что совершенно неверно. Общей является только фамилия Merloni, т.к. владельцы фирм — родные братья. Во всем же остальном эти фирмы не только не представляют единого целого, но напротив, активно конкурируют друг с другом, в том числе и на рынке стран СНГ и Восточной Европы. Здесь эксклюзивным распространителем изделий фирмы Antonio Merloni S.p.A. является фирма East Traiding Company.Торговая марка ARDO означает Arte Domestica — искусство обустраивать свой дом. Холодильники и морозильники этой торговой марки хорошо зарекомендовали себя на российском рынке.Технические характеристики холодильников ARDO приведены в табл. 1 и 2.
Таблица 1 Технические характеристики холодильников и морозильников ARDO
| Технические данные | Единицы | Морозильники | Холодильники | ||||||
|---|---|---|---|---|---|---|---|---|---|
| MPC 120 | MPC 200 | CO 32 | MP 185 | FMP 22 | МР 145 | MF 140 | СО 37 | ||
| Высота | см | 85 | 120,4 | 179,3 | 108,8 | 120,4 | 85 | 85 | 179,3 |
| Ширина | см | 50 | 54 | 59,2 | 50,3 | 54 | 50 | 54 | 59,2 |
| Глубина кроме ручек | см | 57,5 | 57,5 | 60 | 57,7 | 57,5 | 57,5 | 57,5 | 60 |
| Вес брутто | кг | 34,2 | 45 | 68,7 | 40,8 | 42,8 | 33,9 | 33,9 | 67 |
| Вес нетто | кг | 31 | 42 | 63,2 | 36,2 | 39,2 | 30,7 | 30,7 | 61,5 |
| Напряжение/Частота | В/Гц | 220/50 | 220/50 | 220/50 | 220/50 | 220/50 | 220/50 | 220/50 | 220/50 |
| Потребление энергии | кВтч/сут | 0,93 | 1,36 | 2 | 0,85 | 0,9 | 0,78 | 0,9 | 0,9 |
| Потребляемая мощность | Вт | 130 | 110 | 140 | 130 | 130 | 180 | 110 | 150 |
| Потребление тока | А | 1,1 | 1,2 | 1,3 | 1,1 | 1,1 | 0,8 | 0,8 | 1,4 |
| Общий полезный объем | л | 102 | 178 | 280 | 185 | 216 | 137 | 134 | 368 |
| Объем морозильника | л | 102 | 178 | 280 | 20 | 18 | 16 | 18 | - |
| Объем холодильника | л | - | - | - | 165 | 198 | 121 | 116 | 368 |
| Количество компрессоров | 1 | 1 | 1 | 1 | 1 | 1 | 1 | ||
| Возможность замораживания | кг/24часа | 12 | 12 | 10 | 4 | 5 | - | - | - |
| Общий объем брутто | л | 120 | 190 | 314 | 215 | 218 | 143 | 139 | 375 |
| Размораживание холодильника | - | - | - | ручное | ручное | ручное | автомат. | ||
| Размораживание морозильника | ручное | ручное | ручное | - | - | - | - | ||
| Минимальная гарантируемая температтура |
°С | -18 | -18 | -18 | -12 | -12 | -6 | -18 | - |
Таблица 2 Технические характеристики холодильников ARDO класса «combi»
| Технические данные | Единицы | Холодильники «combi» | |||||||
|---|---|---|---|---|---|---|---|---|---|
| FDP 24 | FDP 28 | CO 27/B | CP 30B | CO 2412 | CO 25 NF | CO 30/12 | СО 3PNF | ||
| Высота | см | 141,4 | 153,6 | 167 | 175,6 | 180 | 167 | 200 | 180 |
| Ширина | см | 54 | 54 | 50 | 54 | 59,2 | 50 | 59,2 | 59,2 |
| Глубина кроме ручек | см | 57,5 | 57,5 | 57,5 | 57,5 | 60 | 57,5 | 60 | 60 |
| Вес брутто | кг | 49,2 | 53,3 | 56 | 61,6 | 73 | 58 | 83 | 75 |
| Вес нетто | кг | 45,2 | 50 | 52 | 57 | 68 | 54 | 78 | 70 |
| Напряжение/Частота | В/Гц | 220/50 | 220/50 | 220/50 | 220/50 | 220/50 | 220/50 | 220/50 | 220/50 |
| Потребление энергии | кВтч/сут | 1,52 | 1,26 | 1,9 | 1,95 | 1,97 | 2,6 | 1,7 | 2,42 |
| Потребляемая мощность | Вт | 130 | 130 | 160 | 180 | 180 | 180 | 160 | 180 |
| Потребление тока | А | 1,1 | 1,15 | 1,2 | 1,3 | 1,3 | 1,5 | 1,4 | 1,5 |
| Общий полезный объем | л | 241 | 265 | 246 | 284 | 326 | 233 | 373 | 262 |
| Объем холодильника | л | 195 | 216 | 144 | 206 | 229 | 145 | 276 | 162 |
| Объем морозильника | л | 46 | 49 | 102 | 78 | 97 | 88 | 97 | 68 |
| Объем третьего отсека | л | - | - | - | - | - | - | - | 32 |
| Количество компрессоров | 1 | 1 | 1 | 1 | 2 | 1 | 2 | ||
| Возможность замораживания | кг/24часа | 5 | 4,5 | 10 | 10 | 8 | 7 | 6 | 7 |
| Общий объем брутто | л | 245 | 275 | 270 | 303 | 342 | 245 | 390 | 305 |
| Размораживание холодильника | автомат. | автомат. | автомат. | автомат. | автомат. | автомат. | автомат. | ||
| Размораживание морозильника | ручное | ручное | ручное | ручное | ручное | автомат. | ручное | автомат. | |
| Минимальная гарантируемая температтура |
°С | -18 | -18 | -18 | -18 | -18 | -18 | -18 | -18 |
Рассмотрим близкие по конструкции холодильники класса combi моделей СО30/12А1, СО30/12ВА, СО24/12А1, СО24/12ВА, отличающиеся лишь геометрическими размерами и наличием одного или двух компрессоров. Параметры этих изделий приведены в таблице 3.
Таблица 3 Технические характеристики двух- и однокомпрессорных холодильников ARDO класса combi
| Характеристики холодильников ARDO | СО30/12А1 | СО30/12ВА | СО24/12А1 | СО24/12ВА |
|---|---|---|---|---|
| Высота, см | 200 | 200 | 180 | 180 |
| Ширина, см | 59 | 59 | 59 | 59 |
| Глубина, см | 60 | 60 | 60 | 60 |
| Общий полезный объем, л | 373 | 373 | 326 | 326 |
| Объем холодильного отделения, л | 276 | 276 | 229 | 229 |
| Объем морозильного отделения, л | 97 | 97 | 97 | 97 |
| Энергопотребление, кВтч/сут | 1,67 | 1,54 | ||
| Возможность замораживания, кг/сут | 6 | 6 | 6 | 6 |
| Количество компрессоров | 2 | 1 | 2 | 1 |
Внешний вид холодильника СО24/12А1 показан на рис. 1
Рис. 1 Внешний вид холодильника СО24/12А1:
1 − цоколь; 2 − морозильное отделение; 3 − холодильное отделение; 4 − панель управления; 5 − дверные ручки; 6 − полка для бутылок
На рис. 2. и рис. 3. показано устройство холодильника
Рис. 2. Компоненты холодильника ARDO CO24/12A1 (корпус и система охлаждения)
На рис. 2. приведены следующие компоненты (табл. 4):
Таблица 4. Перечень компонентов холодильников ARDO (корпус и система охлаждения)
| Поз. | Наименование | Поз. | Наименование |
|---|---|---|---|
| 1 | Шкаф | 28 | Регулируемая ножка |
| 2 | Ролик | 29 | Нижний решетчатый ящик морозильного отделения |
| 3 | Ось ролика | 30 | Заглушка цоколя правая |
| 4 | Поперечина компрессора | 31 | Нижняя навеска |
| 5 | Прокладка компрессора | 32 | Штифт навески |
| 6 | Пластина компрессора | 33 | Втулка навески |
| 7 | Компрессор холодильного отделения | 34 | Профилированная планка |
| 8 | Лоток сбора конденсата | 35 | Испаритель морозильного отделения |
| 9 | Заправочная трубка | 36 | Верхняя полка морозильного отделения |
| 10 | Ванночка для льда | 37 | Втулка центральной навески |
| 11 | Лопатка для льда | 38 | Центральная навеска |
| 12 | Конденсатор | 39 | Вкладыш ящика для мяса |
| 13 | Левая верхняя навеска | 40 | Опора полки холодильного отделения |
| 14 | Штырь для прочистки стока | 41 | Верхняя панель |
| 15 | Полка | 42 | Верхняя правая навеска |
| 16 | Трубка слива конденсата | 43 | Штифт верхней навески |
| 17 | Фильтр-осушитель | 44 | Втулка верхней навески |
| 18 | Заглушка | 45 | Полка-решетка |
| 19 | Пластина крепления термодатчика | 46 | Крышка ящика для мяса |
| 20 | Опора испарителя левая | 47 | Ящик для мяса |
| 21 | Компрессор морозильного отделения | 48 | Опора испарителя правая |
| 22 | Решетчатый ящик морозильного отделения | 49 | Крышка термодатчика |
| 23 | Патрубок слива конденсата | 50 | Дверца испарителя |
| 24 | Заглушка цоколя левая | 51 | Табличка-памятка |
| 25 | Нижняя левая навеска | 52 | Карман таблички-памятки |
| 26 | Цоколь | 53 | Передняя панель решетчатого ящика |
| 27 | Шнур питания |
Рис. 3. Компоненты холодильника ARDO CO24/12A1 (термостаты и панель управления)
На рис. 3 приведены следующие компоненты (табл. 5):
Таблица 5. Перечень компонентов холодильников ARDO (термостаты и панель управления)
| Поз. | Наименование | Поз. | Наименование |
|---|---|---|---|
| 1 | Светорассеиватель лампы | 6 | Электропровода |
| 2 | Патрон лампы | 7 | Кнопочный пульт в сборе |
| 3 | Лампа | 8 | Панель управления |
| 4 | Термостат холодильного отделения | 9 | Планка панели управления |
| 5 | Термостат морозильного отделения | 10 | Выключатель лампы |
На рис. 4 показаны элементы, входящие в комплект компрессора Necchi.
Рис. 4. Элементы, входящие в комрлект компрессора Necchi:
1 − крышка клеммной коробки Necchi; 2 − магнитный пускатель; 3 − термозащита; 4 − клеммная коробка Necchi
На рис. 5 показаны аналогичные элементы для компрессора Zanussi.
Рис. 5. Элементы, входящие в комрлект компрессора Zanussi:
1 − крышка клеммной коробки Zanussii; 2 − клеммная коробка Zanussi 3 − магнитный пускатель; 4 − термозащита; 5 − винт крепления клеммной коробки; 6 − компрессор
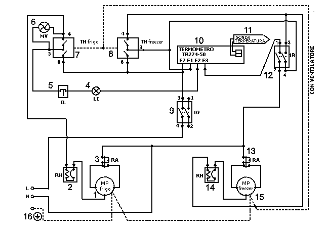
На рис. 6 приведена электрическая схема двухкомпрессорного холодильника.
Рис. 6. Электрическая схема двухкомпрессорного холодильника ARDO:
1 — компрессор холодильного отделения; 2 — термореле; 3 — электромагнитное репе: 4 — лампа подсветки: 5 — выключатель пампы: 6 — мотор вентилятора: 7 — термостат холодильного отделения; 8 — термостат морозильного отделения: 9 — выключатель цепи питания; 10 — измеритель температур; 11 — датчик температуры; 12 — выключатель термостата морозильного отделения; 13 — электромагнитное репе; 14 — термореле; 15 — компрессор морозильного отделения; N — нейтраль; L — фаза; 16 — «земля»
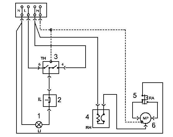
На рис. 7 показана схема электропроводки, а на рис. 8 — электрическая схема однокомпрессорного холодильника.
Рис. 7. Схема электропроводки однокомпрессорного холодильника ARDO:
1 — лампа подсветки; 2 — выключатель лампы; 3 — термостат; 4 — термореле; 5 — электромагнитное реле; 6 — компрессор; N — нейтраль; L — фаза; М — «земля»
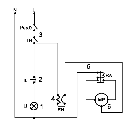
Рис. 8. Электрическая схема однокомрессорного холодильника ARDO:
1 — пампа подсветки; 2 — выключатель лампы; 3 — термостат: 4 — термореле; 5 — электромагнитное реле; 6 — компрессор; N — нейтраль; L — фаза; М — «земля»
Заметим, что электрическая схема, показанная на рис. 8, относится и к другим однокомпрессорным холодильникам ARDO класса combi, например СОЗОВА1 и С027ВА1, а электрическая схема двухкомпрессорного холодильника (рис. 6) — также и к модели СОЗЗА, отличающейся увеличенным объемом морозильного отделения (131 л при общем объеме 311 л).