Холодильник класса «комфорт» по компоновке относится к типу side-by-side, но имеет не гигантские размеры, что характерно для этого типа, а вполне компактные: высоту 85 см и ширину 90 см. Класс энергопотребления — С.В холодильном отделении объемом 128 л, где поддерживается температура 1...7 °С, имеется отсек для свежих продуктов объемом 16 л с температурой 8...14 °С.Внешний вид холодильника показан на рис. 2.141.
Рис. 1. Внешний вид холодильника AEG Santo 2232 KG:
1 — отсеки морозильного отделения: 2 — полки холодильного отделения; 3 — дверные полки: 4 — выдвижной ящик
Хладагент — RбООа, масса заправки — 55 г. Компрессор имеет мощность 1/6 л.с., потребляемую мощность 113 Вт, производительность — 120 ккал/ч. Пусковой ток 5,1 А, рабочий — 0,5 А. Пусковое сопротивление обмотки 16,2 Ом, рабочее — 22,2 Ом.Термостат холодильника имеет минимальную установку: +3,5 °С на включение и -12 °С на выключение, и максимальную установку: +3,5 °С на включение и -32 °С на выключение.Вентилятор имеет мощность 5 Вт и частоту вращения 1550 об/мин.На рис. 2 приведены элементы системы охлаждения (позиции по табл. 1).
Рис. 2. Элементы системы охлаждения холодильника AEG Santo 2232 KG
Таблица 1. Перечень компонентов холодильника AEG Santo 2232 KG (система охлаждения)
| Поз. | Наименование | Поз. | Наименование |
|---|---|---|---|
| 1 | Испаритель | 12 | Клеммная коробка |
| 2 | Скоба | 13 | Крышка клеммной коробки |
| 3 | Шайба | 14 | Конденсатор |
| 4 | Фильтр-осушитель | 15 | Крепежная скоба |
| 5 | Амортизатор | 16 | Опора |
| 6 | Пускозащитное реле | 17 | Кожух жгута проводов |
| 7 | Термореле | 18 | Штырь для прочистки слива воды |
| 8 | Вентилятор | 19 | Лоток для воды |
| 9 | Кожух вентилятора | 20 | Втулка |
| 10 | Компрессор | 21 | Трубка |
| 11 | Амортизатор |
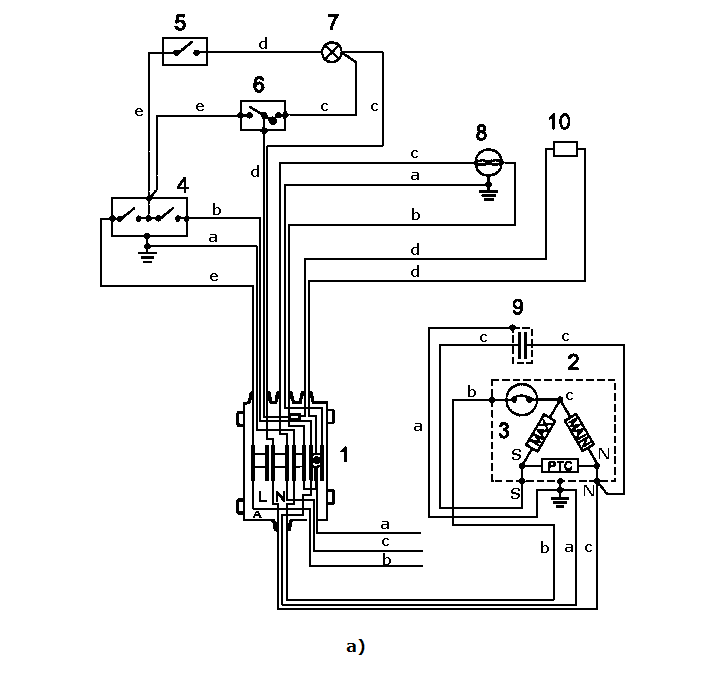
Монтажная и электрическая схемы холодильника приведены на рис. 3, а и б соответственно.
Цвета проводов: а — желто-зеленый, b — коричневый, c — голубой, d — белый, е —черный, f — серый, g — красный.
Рис. 3. Монтажная (а) и электрическая (б) схемы холодильника AEG Santo 2232 KG;
1 — клеммная коробка; 2 — компрессор; 3 — термореле; 4 — термостат; 5 — выключатель; 6 — выключатель нагревательного элемента; 7 — лампа; 8 — вентилятор; 9 — конденсатор; 10 — нагревательный элемент; L — фаза; N — нейтраль