Ariston TNFP 330 3T EL, NF 300 3T EL

Ariston TNFP 330 3T EL, NF 300 3T EL

Breadcrumbs

Устройство и ремонт холодильников No Frost фирмы Merloni Elettrodomestici с электронным управлением.

Описание системы No Frost и устройства оснащенных ею холодильников относится не только к моделям Ariston TNFP 330 3T EL, NF 300 3T EL, операции по ремонту которых показаны на рисунках, но во многом и к последующим моделям холодильников данного класса с электронным управлением, т.к. дает общее представление о принципе работы системы No Frost.

Система No Frost

Фирмой Merloni Elettrodomestici запатентована система No Frost, приведенная на рис. 1.

Рис. 1 Система No Frost фирмы Merloni

В морозильном отделении действует система принудительной вентиляции, в холодильном — естественная конвекция воздуха. Испаритель, находящийся за задней стенкой морозильного отделения, управляется электронным блоком с встроенным таймером, который отключает компрессор и подает ток на нагревательный элемент испарителя с интервалом приблизительно 25 или 30 мин (в зависимости от версии электронной платы — I или II соответственно). Каждые 14 часов происходит оттаивание испарителя.Подача тока на нагревательный элемент прерывается при срабатывании биметаллического термореле, включенного последовательно в цепь питания нагревательного элемента и укрепленного на испарителе. Температура срабатывания термореле составляет 5°С...+8°С (в зависимости от модели термореле).Вода, образующаяся при оттаивании, стекает в поддон, укрепленный на компрессоре. Когда нагревательный элемента морозильном отделении выключен, компрессор остается в неработающем состоянии до тех пор, пока температурный датчик №1 испарителя холодильного отделения не даст сигнал на микропроцессор о том, что цикл размораживания в холодильном отделении закончен. Таким образом, размораживание морозильного и холодильного отделений происходит одновременно.На рис. 2 показана схема циркуляции воздуха в морозильном отделении,

Рис. 2 Схема циркуляции воздуха в морозильном отделении

а на рис. 3  − в выдвижном отсеке для овощей и фруктов трехдверного (а) и двухдверного (б) холодильника.

Рис. 3 Схема циркуляции воздуха в выдвижном отсеке для овощей и фруктов:
(а) − трехдверный холодильник;  (б) − двухдверный холодильник.

 

В холодильном отделении используется скрытый испаритель, который размораживается каждые 7 часов. Компрессор остается в нерабочем состоянии до сигнала температурного датчика №1, укрепленного в испарителе, который срабатывает при + 4°С.В нормальном рабочем состоянии система поддерживает заданную с панели управления температуру в холодильном отделении, цикл между автоматическими размораживаниями составляет 7 часов.Температура в морозильном отделении определяется показаниями температурного датчика №2 в холодильном отделении.

Вентилятор

Вентилятор, обеспечивающий принудительную циркуляцию воздуха, управляется электронным блоком и нажимным выключателем. Циркулирующий воздух уходит через передние и боковые прорези поддона морозильной камеры и втекает в камеру через прорези на ее задней стенке.Когда дверь морозильной камеры открыта, нажимной выключатель размыкает соответггвующую цепь и электронный блок отключает вентилятор. К нормально разомкнутым контактам цепи подается напряжение 5 В постоянного тока, в отличие от холодильников No Frost с электромеханическим управлением, где к контактам подается сетевое напряжение питания.

Нагревательные элементы

Нагревательные элементы размораживания управляются электронным блоком. Проволочный нагревательный элемент (20 Вт/2400 Ом ±10%) размораживает поддон, пластинчатый элемент (60 Вт/800 Ом ±10%) - испаритель морозильной камеры.Внимание! В ряде моделей используется пленочный элемент 72 Вт/672 Ом ±10%. Начиная с серийного номера 001110001, нагревательный элемент 20 Вт запенивается под днищем морозильной камеры.

Тепловой предохранительЭто элемент, защищающий изделие от повышения температуры вследствие нештатной работы нагревательных элементов. При температуре + 84 °С предохранитель размыкает линию, которая является общей для всех компонентов (компрессор, вентилятор, лампа нагревательные элементы).В трехдверных холодильниках антиконденсационный нагревательный элемент (3 Вт — 5 В), встроенный в стенку между холодильной и морозильной камерами, остается под напряжением даже при срабатывании теплового предохранителя. Электронный блок управления также имеет цепь питания, независимую от теплового предохранителя.

Внимание! В ряде моделей тепловой предохранитель встроен в термозащитное реле.

Термозащитное релеЭтот элемент прерывает подачу питания на нагревательные элементы размораживания, когда температура испарителя морозильного отделения достигает +5 °С или +8 °С в зависимости от модели реле), обеспечивая расчетный режим размораживания.Питание вновь начинает подаваться на нагревательные элементы при температуре 0°С.

Индикатор температуры морозильной камеры

Данный индикатор имеет три светодиода, которые соответствуют трем температурам. Два зеленых светодиода (-18 °С и-24 °С) указывают на нормальные значения температур, а красный светодиод указывает на превышение температуры (свыше -12 °С).В зависимости от сигнала температурного датчика, который находится в прямом контакте с эвтектической пластиной, электронный блок управления включает один из трех светодиодов.Красный светодиод может быть включен по двум причинам.

  1. Красный светодиод включен постоянно. Это еще не сигнал тревоги, а только предупреждение: температура эвтектической пластины приблизительно -12 °С. Это может случиться, когда в морозильную камеру помещены продукты комнатной температуры. Это не критично: эвтектическая пластина в этом случае нагревается, а продукты охлаждаются пока не достигнут температуры -18 °С.
  2. Красный светодиод мигает, что сопровождается звуковым сигналом. Это сигнал «тревога»: температура датчика превышает -8 °С. Причиной может быть то, что дверь морозильного отделения слишком долго была открыта или помещенные в морозильник продукты имели слишком высокую температуру.

Светодиод быстрой заморозки (-24 °С) включается в режиме быстрого замораживания продуктов, причем имеется некоторая задержка его включения в начале режима (от 5 мин до 60 мин в зависимости от температуры в холодильнике) и выключения после завершения режима (от 4 до 5 мин).

Эвтектическая пластина

Это стандартный компонент холодильников No Frost с электронным управлением представляющий собой плоский контейнер, заполненный эвтектической жидкостью, Состав эвтектической жидкости подобран так, что она переходит в твердую фазу при температуре -18 °С. Это свойство служит быстрому замораживанию продуктов, помещенных в морозильную камеру. Для быстрого замораживания продукты кладут на пластину, стараясь обеспечить как можно большую площадь соприкосновения. В этот момент состав, заполняющий пластину, находится в твердом состоянии. При контакте со свежей порцией продуктов твердое вещество отнимает у продуктов тепло, которое расходуется на фазовый переход (плавление) без изменения температуры вещества.Для обнаружения следов утечек эвтектическая жидкость подкрашена в светло-голубой цвет. При обнаружении утечек эвтектическая пластина немедленно должна быть заменена, а поверхности, на которые попала эвтектическая жидкость, тщательно очищены. Продукты на которые попала эвтектическая жидкость, не подлежат употреблению.

Электронный блок управления

Электронная система управления холодильников No Frost состоит из четырех компонентов:

  • платы управления (версия I или II), содержащей микропроцессор;

Внимание! Версия I платы управления использовалась в первых выпусках холодильников с системой No Frost

  • платы индикации со светодиодами и кнопками (находится за панелью управления холодильником);
  • 10-канального или 20-канального кабеля, соединяющего эти платы;
  • трех датчиков температуры.

"Сердцем" системы управления является микропроцессор, выполняющий следующие функции:

  • функцию органа управления, состоящего из четырех кнопок на панели управления (две кнопки установки требуемой температуры "+" и "-", кнопка включения режима быстрого замораживания и кнопка отключения звукового сигнала тревоги);
  • функцию индикатора температуры, состоящего из трех светодиодов: красного (-12 °С) и двух зеленых (-18 °С и -24 °С);
  • функцию термостата для установки в холодильном отделении требуемой температуры. Температура в морозильном отделении не может быть установлена по желанию владельца. Она устанавливается после контроля температуры в холодильном отделении, так как контур хладагента морозильного отделения последовательно соединен с контуром холодильного отделения;
  • функцию таймера для поддержания цикла размораживания;
  • функцию сигнала "тревоги" с визуальной и акустической индикацией опасной температуры в морозильном отделении (> -12 °С) и открытия двери морозильного отделения долее, чем на 30 с;
  • функцию "автотест" для проверки правильной работы системы.

Внимание! После каждого аварийного отключения от сети питания система автоматически восстанавливает температуру, соответствующую нормальной окружающей (комнатной) температуре, обычно + 5 °С в холодильном отделении, реже + 3 °С или + 7 °С.

Датчики температуры

Датчики температуры выполнены на основе оксидов, электрическое сопротивление которых зависит от температуры: с ростом температуры сопротивление току падает.В системе используются три идентичных датчика, имеющих лишь различную длину соединительных проводов.Датчик №3 — измеряет температуру воздуха в морозильнике.Датчик расположен в нижней части морозильника и находится в прямом контакте с эвтектической пластиной. Сигнал с датчика подается на микропроцессор и преобразуется им в показания индикатора температуры и акустический сигнал тревоги. Поэтому указанный датчик не служит в качестве термостата, включающего и выключающего компрессор —для этой цели служит датчик №2, измеряющий температуру воздуха в холодильном отделении.Датчик №2 — расположен справа в холодильном отделении, в небольшом решетчатом пластиковом кожухе и измеряет температуру воздуха. Его сигнал подается на микропроцессор и служит для термостатирования холодильного отделения (включения и выключения компрессора). В этом смысле это самый главный датчик в системе.Датчик №1 — расположен в термостатной коробке испарителя холодильного отделения (позади ящика для мяса). Функция этого датчика — определение момента окончания размораживания (температура около +4 °С; период между циклами размораживания — около 7 часов) и подача соответствующего сигнала на микропроцессор.

Демонтаж и замена компонентов

Распределительные коробки

Коробки расположены на задней стенке холодильника. Для доступа к коробкам отворачивают винты, фиксирующие конденсатор, и осторожно отгибают его (рис. 2.52, а), стараясь не перегнуть трубки и не повредить сварные соединения. Отворачивают винты и снимают крышки коробок (рис. 2.52, б).

Рис. 4 Открывание распределительной коробки:
а) - отгибание конденсатора; б) - демонтаж крышки.

 

Поддон морозильника

Для демонтажа поддона отворачивают винт в центре и сдвигают поддон на себя (рис. 5)

 

Рис. 5 Демонтаж поддона.

Разделительные панели морозильного отделения

Разделительные панели образуют отделение для быстрого замораживания. Боковая разделительная панель служит одновременно держателем лотков для льда. Для ее демонтажа вынимают лотки и отворачивают фиксатор в днище (рис. 6, а). Вынимают крышку отделения для быстрого замораживания (рис. 6, б).

Рис. 6 Демонтаж разделительных панелей:
а) − удаление фиксатора; б) − демонтаж крышки отделения для быстрого замораживания:

Вынимают эвтектическую пластину (рис. 7, а), извлекают датчик температуры и вынимают нижнюю разделительную панель (рис.7, б).

Рис. 7 Демонтаж разделительных панелей:
а) - демонтаж эвтектической пластины; б) - демонтаж нижней разделительной панели.

Эвтектическая панель вынимается с использованием отвертки. В ряде моделей на правой передней части разделительной панели выполнено отверстие, чтобы можно было вынимать эвтектическую пластину без инструмента. Достаточно просто приподнять ее пальцем и вынуть на себя.При установке датчика температуры во время обратной сборки следует обратить внимание на его хороший контакт с эвтектической пластиной, для чего рекомендуется использовать какой-либо заполнитель при посадке датчика в гнездо.

Задняя стенка морозильного отделения

Отворачивают два фиксирующих винта (рис. 8, а) и извлекают стенку, предварительно наклонив ее (рис. 8, б).

Рис. 8 Демонтаж задней стенки морозильного отделения:
а) - удаление фиксирующих винтов; б) - демонтаж стенки

При этом следует быть осторожным и не повредить изолирующую панель вблизи вентилятора. Алюминиевая защита панели должна быть прочно приклеена. При нарушении соединения защитная лента (400 х 140 мм) должна быть заменена.

Испаритель морозильного отделения

Отсоединяют контакты нагревательного элемента испарителя от электронной платы управления (провод коричневого цвета).

Отпаивают капиллярную и соединительную трубки, используя лист асбеста для защиты стенки от повреждения (рис. 9).

Рис. 9 Использование защитного асбестового листа.

Отворачивают винты, крепящие испаритель к стенкам морозильного отделения, удаляют тепловой предохранитель и термозащитное реле (рис. 10, а). (В этой операции нет необходимости в исполнении с использованием скобы А — рис. 10, а). Вытягивают на себя испаритель и отсоединяют нагревательный элемент от крепежа А—рис. 10, б.

Рис. 10 Демонтаж испарителя морозильного отделения:
а) - удаление термозащитного реле; б) - отсоединение нагревательного элемента

Монтаж и сборка производятся в обратном порядке.

 

Нагревательный элемент испарителя

Следуя приведенным выше инструкциям, освобождают испаритель морозильного отделения и выдвигают его на себя (рис. 11, а). Удаляют наполнитель из отверстия, через которое контактные провода нагревательного элемента выходят на заднюю стенку холодильника. Освобождают нагревательный элемент от крепежа и снимают его, приподнимая верху (рис. 11, б).

Рис. 11 Демонтаж нагревательного элемента:
а — освобождение испарителя от фиксаторов; б — подъем нагревательного элемента

При монтаже нового нагревательного элемента следует уделить особое внимание точности его посадки на место, так как от этого зависит качество размораживания испарителя.

 

Нагревательный элемент поддона морозильного отделения

Следуя приведенным выше инструкциям, демонтируют поддон (рис5). Отсоединя.т контакты нагревательного элемента от электронной платы управления (белый провод). Удаляют наполнитель отверстия в задней стенке и вытягивают провода наружу. Отделяют нагревательный элемент, приклеенный к поддону (рис. 12).

Рис. 12 Демонтаж нагревательного элемента.

При монтаже нового нагревательного элемента следует обратить внимание на то, чтобы поверхность поддона была сухой, отверстие для слива воды не засорено, ребра испарителя не контактировали с проводами, а края клейкой ленты были плотно приклеены к поверхности днища во избежание утечек.

Термозащитное реле

Реле без встроенного теплового предохранителя

Реле прикреплено к скобе, которая является частью испарителя (рис. 13).

Рис. 13 Демонтаж термозащитного реле без встроенного теплового предохранителя.

Отсоединяют контакты реле от электронной платы управления (голубой провод). Отворачивают винты, фиксирующие скобу, удаляют уплотнение А из отверстия В и вытягивают провода (рис. 13). После замены реле уплотнение должно быть восстановлено.

Реле с встроенным тепловым предохранителем

Реле прикреплено к скобе испарителя (рис. 14). Отсоединяют контакты реле и предохранителя от электронной платы управления (голубой и черный провода соответственно). Отворачивают винты, фиксирующие скобу, удаляют уплотнение А из отверстия В и вытягивают провода (рис. 14). После замены реле уплотнение должно быть восстановлено.

Рис. 14 Демонтаж термозащитного реле с встроенным тепловым предохранителем.

В ряде моделей термозащитное реле с встроенным тепловым предохранителем снабжены звукоизоляцией в виде самоклеящейся губки размером 65 х 100 мм. После замены реле следует наклеить новую звукоизоляцию.

Тепловой предохранитель

Тепловой предохранитель крепится к термозащитному реле ELTH 261177 скобками, к термозащитным реле ELTH 261356, 261N. 261N356 — креплениями Molex. Отличается не только вид крепления, но и параметры работы (открывается при +8°С, закрывается при -10°С).Для демонтажа отсоединяют контакты предохранителя от электронной платы управления (черный провод). Отворачивают винты, фиксирующие скобу, удаляют уплотнение А и отверстия В и вытягивают провода (рис. 15). После замены предохранителя уплотнение должно быть восстановлено.

Рис. 15 Демонтаж теплового предохранителя.

 

Мотор вентилятора

Следуя приведенным выше инструкциям, снимают заднюю стенку морозильного отделения. Отсоединяют контакты мотора от электронной платы управления (белый провод). Отворачивают винты, крепящие кожух вентилятора к задней панели (рис. 16, а). Снимают крыльчатку, удаляют уплотнения и вытягивают провода.При установке нового мотора следует обратить внимание на посадку резиновых шайб — одна шайба надевается позади мотора, другая — впереди, под кожух (рис. 16, б). Устанавливают мотор в посадочное гнездо и надевают уплотнение на вал. Закрепляют винтами кожух и надевают крыльчатку, ее защелка должна зафиксироваться в пазу на конце вала.

Рис. 16. Демонтаж и монтаж мотора вентилятора:
а — удаление крепежных винтов; б — посадка резиновых шайб

 

Электронная плата управления

Отворачивают винты и снимают крышку коробки (рис. 17). Отсоединяют провода и снимают неисправную плату.

Рис. 17. Демонтаж крышки коробки электронной платы

В версии 1 платы использовался противопомеховый фильтр, которого нет в последующих версиях. Плата версии 1 не поставляется как запасная часть и подлежит замене на плату новых версий (без фильтра). При демонтаже платы снимаются и соответствующие провода (два желтых и один желто-зеленый). Фиолетовый и белый провода, снятые с входа фильтра, должны быть присоединены к входу трансформатора (контакты АС). Желто-зеленый провод заземления больше не требуется, его следует обрезать и заизолировать срез.При подсоединении проводов к новой плате следует обратить внимание на различия в последовательности контактов на платах разных версий.Заменяют плату управления, подсоединяют провода и проводят "автотест".

Панель управления

Демонтаж панели управления открывает доступ к выключателю вентилятора или к кабелю, соединяющему плату управления с панелью (10- или 20-жильному) для их проверки или замены.

Для доступа к крепежным винтам осторожно, чтобы не повредить надписи, отделяют по 9 см декоративной наклейки с правой и левой стороны панели (рис. 18, а).Отвернув винты, осторожно снимают панель с защелок, сначала с боковых, затем с центральной.Снимают контакты с выключателя вентилятора и отсоединяют 10-или 20- жильный кабель (рис. 18, б).

Рис. 18 Демонтаж панели управления:
а - удаление декоративной наклейки; б - отсоединение многожильного кабеля

 

Выключатель вентилятора

Для проверки работы выключателя нажимают на него рукой и наблюдают, как при этом работает вентилятор. Одновременно проверяют работу светодиодного индикатора открытия двери. Если имеются сомнения в исправности выключателя, сначала следует проверить плату управления, и лишь затем снимать панель управления холодильника.

Датчик температуры воздуха в холодильном отделении

Отсоединяют контакты датчика от электронной платы управления. Для доступа к датчику снимают небольшую крышку на стенке холодильного отделения (рис. 19).

Рис. 19 Демонтаж датчика температуры воздуха

 

Процедура «автотест»

Для проведения процедуры "автотест":

  • отключают холодильник от сети;
  • открывают доступ к распределительной коробке;
  • устанавливают на электронной плате управления перемычку "автотест" (при ее отсутствии используют отрезок медного провода;
  • включают холодильник в сеть. Осторожно: плата управления под высоким напряжением!

После окончания процедуры выключают холодильник из сети, удаляют перемычку, закрывают распределительную коробку и вновь включают холодильник в сеть.Во время процедуры идет контрольное включение компрессора, вентилятора (независимо от того, открыта или закрыта дверь) и нагревательных элементов. В течение всей процедуры холодильник не реагирует на нажатие кнопок панели управления. Светодиодные индикаторы мигают дважды в секунду.В случае, если индикаторы не включаются, необходимо проверить наличие питания на электронной плате управления. Если питание в порядке, то неисправна плата, и ее следует заменить. В случае, если не включаются компрессор или вентилятор, проверяют напряжение питания на их клеммах.Для нагревательных элементов выполняют две проверки: наличие напряжения питания на клеммах и замер электрического сопротивления.Следует помнить, что последовательно с нагревательными элементами включено термозащитное реле, которое открывает цепь при температуре в испарителе морозильной камеры около +5 °С (±3 °С). Реле начинает работать при температуре -10 °С. Следовательно, измерить напряжение на нагревательном элементе при температуре выше -10 °С нельзя, т.к. цепь разомкнута термозащитным реле. В этом случае замеряют напряжения между контактами на электронной плате управления (между контактами D и F для нагревательного элемента 20 Вт и контактами Е и F для элемента 60 Вт — для версии I или соответственно между 4 — 6 и 5 — 6 для версии II.) При нормальной подаче напряжения замер даст пульсирующее значение: 1 с — есть напряжение, 1 с — нет.Для замера сопротивления нагревательных элементов холодильник отключают от сети и отсоединяют минимум одну клемму каждого элемента от платы управления. Номинальные значения сопротивлений приведены выше в описании.

Электронные платы управления

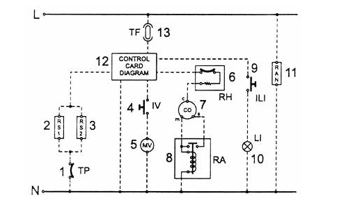
На рис. 20 приведена электрическая схема холодильника.

Рис. 20. Электрическая схема холодильника:

1 — защитный термостат; 2 — нагревательный элемент испарителя; 3 — нагревательный элемент поддона; 4 — выключатель вентилятора; 5 — мотор вентилятора: 6 — термозащитное реле; 7 — компрессор: 8 — электромагнитное реле; 9 — выключатель лампы; 10 — лампа; 11 — антиконденсационный нагревательный элемент; 12 — электронная плата управления; 13 — тепловой предохранитель; L — фаза; N — нейтраль

 

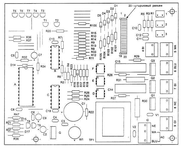
На рис. 21 приведена электронная плата (версия II).

Рис. 21. Электронная плата (версия II):
1 — датчик температуры испарителя (датчик №1)', 2 — датчик температуры воздуха в холодильной камере (датчик №2); 3 — датчик температуры воздуха в морозильной камере (датчик №3); 4 — нагревательный элемент 20 Вт (белый провод): 5 — нагревательный элемент 72 Вт (коричневый провод); 6 — термозащитное реле (голубой провод), 7 — вентилятор (белый провод), 8 — тепловой предохранитель (черный), 9 — пампа холодильника (желтый) и 10 — компрессор (черный провод, нейтраль — голубой, фаза — коричневый)

 

На рис. 22 приведена электронная плата (версия I).

Рис. 22. Электронная плата (версия I):

А — датчик температуры воздуха в холодильной камере (датчик №2); В — датчик температуры воздуха в морозильной камере (датчик №3); С — датчик температуры испарителя (датчик N31); D — нагревательный элемент 20 Вт (белый провод); Е — нагревательный элемент 60 Вт (коричневый провод); F— термозащитное реле (голубой провод); G — вентилятор (белый провод); Н — нейтраль (голубой) и фаза (коричневый); (L — тепловой предохранитель (черный); М — лампа холодильника (желтый) и N — компрессор (черный провод)