Рассмотрим конструкцию встраиваемого холодильника модели Ariston OK RF 3300 VNF L.
Данный двухкомпрессорный холодильник класса combi модели — одно из наиболее массовых изделий этого класса на рынке стран СНГ. Холодильник выпускался в модификациях:
- OK RF 3300 L — без системы No Frost;
- OK RF 3300 NF L — с системой No Frost;
- OK RF 3300 V NF L — с системами No Frost и A.I.R. (принудительная циркуляция воздуха в холодильном отделении).
Общий объем холодильника 300 л, холодильного отделения — 227 л, морозильного — 73 л. (В модификации OK RF 3300 L объем морозильного отделения несколько больше — 84 л, за счет отсутствия системы No Frost.) Замораживающая способность — 6 кг за 24 ч, температура — до -27°С.
Габариты холодильника и его монтажная схема приведены на рис. 1.

Рис. 1. Габариты и монтажная схема холодильника Ariston OK RF 3300VNFL.
Внешний вид панели управления холодильника показан на рис. 2.

Рис. 2. Внешний вид панели управления холодильника:
1 — переключатель режимов замораживания (положение * — режим быстрого замораживания, когда термостат морозильного отделения отключен и компрессор работает непрерывно); 2 — желтая лампа «замораживание» (морозильное отделение работает в режиме быстрого замораживания); 3 — зеленая пампа «сеть»; 4 — красная лампа «тревога» (морозильное отделение не вышло на рабочий режим); 5 — регулятор термостата морозильного отделения (положение ● — компрессор морозильного отделения выключен, «1» — минимальное замораживание, «4» — максимальное)
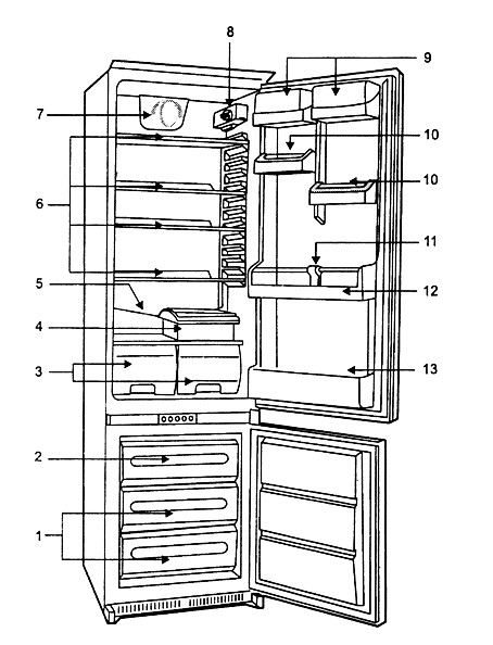
Внешний вид холодильника дан на рис. 3.

Рис. 3. Внешний вид холодильника Ariston OK RF 3300VNFL:
1 — полки для хранения замороженных продуктов; 2 — отделение для замораживания продуктов; 3 — ящики для овощей и фруктов; 4 — контейнер для мяса или сыра; 5 — дренаж; 6 — полки холодильного отделения; 7 — система принудительной циркуляции воздуха A.I.R.; 8 — регулятор термостата холодильного отделения (положение • — компрессор холодильного отделения выключен, «1»— минимальное охлаждение, «5» — максимальное); 9 — съемные полки с крышками; 10 — регулируемые по высоте полки; 11 — разделитель для бутылок; 12 — полка для бутылок; 13 — полка для больших бутылок
После включения изделия в сеть загорается зеленая лампа («сеть»). Устанавливают регулятор 8 в положение «3» и через несколько часов, после выхода на рабочий температурный режим, помещают продукты в холодильное отделение.
Переключатель 1 режимов морозильного отделения на панели управления устанавливают в положение * (загораются желтая лампа 2 «замораживание» и красная 4 «тревога»), а регулятор 5 устанавливают в положение «2 — З». После отключения красной лампы 4 переключатель 1 переводят в положение нормального режима замораживания. Изделие вышло на рабочие температурные режимы в обоих отделениях.
Холодильник не требует специального оттаивания, требуется только следить, чтобы дренажное отверстие на задней стенке холодильного отделения не было засорено.
На рис. 4 приведены следующие элементы конструкции холодильника (табл. 1):

Рис. 4. Компоненты холодильника Ariston OK RF 3300VNFL
Таблица 1. Перечень компонентов холодильника Ariston OK RF 3300VNFL
| Поз. | Наименование | Поз. | Наименование |
|---|---|---|---|
| 1 | Светорассеиватель лампы | 15 | Панель |
| 2 | Кожух термостата | 16 | Уплотнения вала вентилятора |
| 3 | Лампа (15 Вт) | 17 | Мотор вентилятора |
| 4 | Патрон лампы | 18 | Крыльчатка |
| 5 | Держатель провода | 19 | Корпус |
| 6 | Вставка | 20 | Таймер |
| 7 | Термостат | 21 | Термостат |
| 8 | Гайка | 22 | Нагревательный элемент 36 Вт |
| 9 | Кнопка выключателя лампы | 23 | Нагревательный элемент 107 Вт |
| 10 | Выключатель лампы | 24 | Шнур питания |
| 11 | Рукоятка термостата | 25 | Консоль вентилятора |
| 12 | Заглушка | 26 | Кожух вентилятора |
| 13 | Термостат | 27 | Мотор |
| 14 | Держатель термостата |
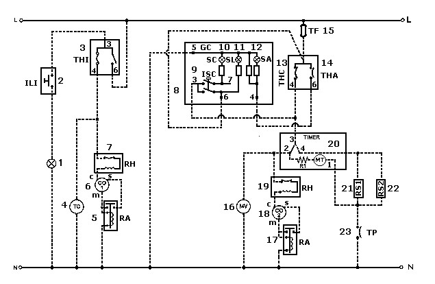
На рис. 5 приведена электрическая схема холодильника.

Рис. 5. Электрическая схема холодильника:
1 — пампа подсветки; 2 — выключатель пампы; 3 — термостат с выключателем; 4 — вентилятор холодильного отделения (система A.I.R.); 5 — электромагнитное реле; 6 — компрессор холодильного отделения; 7 — термореле; 8 — панель управления; 9 — переключатель режимов морозильного отделения; 10 — лампа «замораживание»; 11 —лампа «сеть»; 12 — лампа «тревога»; 13 — термостат морозильного отделения; 14 — термостат «тревога»: 15 — тепловой предохранитель; 16 — мотор вентилятора; 17 — электромагнитное реле; 18 — компрессор морозильного отделения; 19 — термореле; 20 — таймер; 21 — нагреватель испарителя (система No Frost); 22 — нагреватель поддона (система No Frost); 23 — термостат защиты; R1 — сопротивление таймера: L — фаза; N — нейтраль
На рис. 6 приведена циклограмма таймера. Промежутки времени: А — 8 часов (работа компрессора), В — в зависимости от количества льда (10-20 минут), С — 7 минут.

Рис. 6. Циклограмма таймера