Холодильники-трансформеры.
Начиная со второй половины 80-х гг. различными фирмами выпускались холодильники необычной конструкции, которые для того времени являлись пиком развития инженерной мысли и производственной технологии. Данное направление не получило дальнейшего широкого развития (в настоящее время эти модели сняты с производства), но продемонстрировало возможности, которые дает применение передовых достижений электроники в конструировании бытовых холодильников.Холодильники с трансформируемым отсеком, о которых идет речь, выпускались, например, под торговыми марками Ocean и SanGiorgio (промышленная группа Brandt), Iberna (промышленная группа Candy) и Ariston (концерн Merloni Elettrodomestici S.p.A.). Внешний вид этих холодильников приведен на рис. 1. Выпускались модели SanGiorgio Giotto 630 Joker EC и Giotto 632 ЗР NF EC E, отличавшиеся объемом центрального отсека (70 л и 85 л соответственно). Холодильник Ariston Supermarket Transformer выпускался в двух цветовых вариантах — черном (модель RFN 300 ЗР NF EL) и белом (модель RF 300 ЗР NF EL).
![]()
|
![]()
|
![]()
|
![]()
|
Рис. 1 Холодильники-трансформеры
Параметры названных моделей приведены в табл. 1.
Таблица 1 Параметры холодильников-трансформеров
| Торговая марка | Iberna | San Giorgio | Ocean | Ariston |
|---|---|---|---|---|
| Модель | M3P 32 | Giotto Joker EC | 3x3 CB NF 30/21 3P |
Supermatket Transformer RFN 300 3P NF EL RF 300 3P NF EL |
| Общий объем, л | 320 | 300 | 300 | 296 |
| Объем холодильного отделения, л | 200 | 135 | 135 | 173 |
| Объем многофункционального центрального отсека, л |
50 | 70 | 70 | 46 |
| Объем морозильного отделения, л | 70 | 95 | 95 | 77 |
| Высота, см | 176,5 | 184 | 184 | 177 |
| Ширина, см | 60 | 60 | 59,5 | 60 |
| Глубина, см | 60 | 60 | 60 | 60 |
| Исполнение центрального отсека | Отсек с дверцей | Отсек с дверцей | Отсек с дверцей | Выдвижной контейнер |
| Производительность замораживания, кг/сут | 8,0 | 7,5 | 7,5 | 5,0 |
| Потребляемая мощность, кВтч/сутки | 2,2 | 2,7 | 2,8 | 2,45 |
«Изюминкой» данных моделей является наличие многофункционального центрального отсека, температура в котором может меняться от -18°С до +3°С (Ariston) или даже +5°С (Ocean). Это дает пользователю возможность варьировать общий объем низкотемпературного или холодильного отделения. Все модели имеют электронную систему температурного контроля.
На рис. 2. приведена схема трансформации центрального отсека холодильника Ocean 3х3 СВ 30/21 ЗР.

Рис. 2 Схема трансформации центрального отсека холодильника
Ocean 3х3 СВ 30/21 3Р
Охлажденный воздух распределяется системой воздуховодов по объему холодильного шкафа с помощью двух вентиляторов А и В. Вентилятор А расположен в центральном многофункциональном отсеке, вентилятор В — в нижнем, морозильном, отделении. В режиме «холодильник» температура в центральном отсеке +5 °С, благодаря чему общий объем холодильного отделения достигает 205 л. В режиме «морозильник» температура в центральном отсеке -18°С и общий объем морозильного отделения достигает 165 л. В промежуточном режиме в центральном отсеке поддерживается температура 0°С. Во всех трех режимах функционирует система No frost. Три внутренних датчика контролируют в трех отсеках температуру, которая поддерживается постоянной в любое время года с помощью внешнего датчика, фиксирующего температуру окружающей среды. Благодаря электронному, контролю регулируется частота и продолжительность автоматической разморозки.
Рассмотрим управление холодильником-трансформером на примере модели Ariston Supermatket Transformer RFN 300 3P NF EL. На рис. 3 показан вид электронной панели управления, имеющей 8 кнопок. Цифровой дисплей позволяет легко считывать температуру в каждом из отделений холодильника. При помощи кнопочного переключателя выбирается и устанавливается нужный температурный режим. Нажатие кнопок сопровождается звуковым сигналом.

Рис. 3 Электронная панель управления холодильника Ariston Supermatket Transformer RFN 300 3P NF EL:
а — общий вид: б-г — значения индикации над кнопкой 2; д — кнопка 3
Кнопка 1 (рис 3, а крайняя левая кнопка) устанавливает температуру в верхнем, холодильном отсеке с шагом 2°С. Допустимые значения температуры: +6°С, +4°С и +2°С.
Кнопкой 2 устанавливаются значения температуры центрального отсека с шагом 3 °С в режиме «холодильник». Допустимые значения температур +3 °С, 0 °С и -3 °С (рис. 3, б—г).
Кнопка 3 (рис. 3, д) переводит центральный отсек в морозильный режим с температурой -18 °С.
Кнопка 4 позволяет отключить звуковую сигнализацию. Над ней расположен световой сигнал «тревога», который срабатывает при отклонении температуры в морозильном отделении от нормы.
Кнопкой 5 включается режим быстрой заморозки продуктов. При этом загорается световая индикация SUPER. Режим заканчивается автоматически, после чего загорается индикация NORMAL. Над этой кнопкой расположен световой индикатор открытия дверцы морозильного отделения. Через 30 с после включения светового индикатора включается также звуковой зуммер. При закрытии дверцы выключаются и световая, и звуковая сигнализации.
Кнопками 6 и 7 регулируется продолжительность режима быстрой заморозки. Шаг установки — 5 мин.
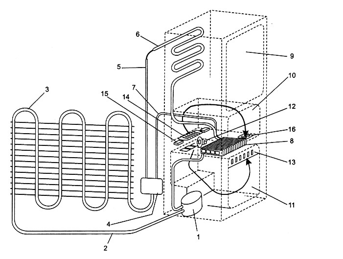
Кнопкой 8 устанавливается яркость световой индикации на панели управления. В том числе может быть установлена и нулевая яркость (отключение индикаторов), которая полезна, например, на период длительного отсутствия владельца. Значение яркости не влияет на функциональные режимы работы холодильника.На рис. 4 приведена схема холодильного контура. Компрессор 1 по трубке 2 нагнетает хладагент в контур, элементами которого являются конденсатор 3, трехходовой электроклапан 4, капиллярная трубка холодильного отделения 5, испаритель холодильного отделения 6, капиллярная трубка морозильного отделения 7 и испаритель морозильного отделения 8. Холодильное отделение 9 и трансформируемый отсек 10 располагаются над морозильным отделением 11. Воздух, приводимый в движение вентилятором 12, проходит через вентиляционные прорези 13 в морозильном отделении. В трансформируемом отделении имеется регулируемая заслонка 14, пластина которой приводится в движение двумя линейными сервомоторами 15.

Рис. 4. Схема холодильного контура холодильника Ariston Supermatket Transformer RFN 300 3P NF EL:
1 — компрессор; 2 — трубка; 3 — конденсатор 3; 4 — трехходовой электрокпапан; 5 — капиллярная трубка холодильного отделения; 6 — испаритель холодильного отделения; 7 — капиллярная трубка морозильного отделения; 8 — испаритель морозильного отделения; 9 — холодильное отделение; 10 — трансформируемый отсек; 11 — морозильное отделение; 12 — вентилятор; 13 — вентиляционные прорези; 14 — регулируемая заслонка; 15 — линейные сервомоторы.
На рис. 5 показан вид регулируемой заслонки. Два линейных сервомотора 1 перемещают влево либо вправо пластину 2 с прорезями, тем самым увеличивая или уменьшая доступ холодного воздуха в трансформируемое отделение. Действие сервомотора основано на расширении рабочего вещества (парафин специального состава) при нагреве. Подача сетевого напряжения 220 В на левый или правый сервомотор приводит к нагреву омического элемента, тепло от которого передается рабочему веществу, заполняющему цилиндр сервомотора. Ход поршня сервомотора составляет несколько миллиметров при усилии более 10 кг.

Рис. 5. Регулируемая заслонка:
1 — линейные сервомоторы; 2 — пластина с прорезями
На рис. 6 — 8 приведены элементы конструкции холодильника.
На рис. 9 приведена электрическая схема холодильника.

Рис. 6. Компоненты холодильника Ariston Transformer RFN 300 3P NF EL (система охлаждения)
Таблица 2.. Перечень компонентов холодильника Ariston Transformer RFN 300 3P NF EL (система охлаждения)
| Поз. | Наименование | Поз. | Наименование |
|---|---|---|---|
| 1 | Алюминиевый лист 350х200 | 15 | Сток воды из холодильного отделения |
| 2 | Воздуховод | 16 | Сток воды из морозильного отделения |
| 3 | Верхний кожух | 17 | Насадка-диафрагма |
| 4 | Теплоизоляционная разделительная панель | 18 | Втулка |
| 5 | Зажим | 19 | Поперечина компрессора |
| 6 | Передняя вставка | 20 | Амортизатор |
| 7 | Испаритель в сборе | 21 | Компрессор |
| 8 | Изолирующий лоток для проводов | 22 | Электроклапан |
| 9 | Поддон | 23 | Фильтр-осушитель |
| 10 | Разделительная панель | 24 | Заправочная трубка |
| 11 | Нижний кожух | 25 | Лоток сбора конденсата |
| 12 | Вставка | 26 | Конденсатор |
| 13 | Самоклеящаяся накладка | 27 | Крепежная пластина |
| 14 | Самоклеящаяся накладка | 28 | Крепежная скоба |

Рис. 7. Компоненты холодильника Ariston Transformer RFN 300 3P NF EL (элекгросистема)
Таблица 3. Перечень компонентов холодильника Ariston Transformer RFN 300 3P NF EL (элекгросистема)
| Поз. | Наименование | Поз. | Наименование |
|---|---|---|---|
| 1 | Светорассеиватель лампы | 16 | Крепежная пластина |
| 2 | Короб лампы | 17 | Клеммная коробка |
| 3 | Лампа | 18 | Шнур питания |
| 4 | Патрон | 19 | Фиксатор шнура |
| 5 | Зажим | 20 | Консоль мотора вентилятора |
| 6 | Выключатель | 21 | Опорная шайба |
| 7 | Защитная накладка | 22 | Крыльчатка вентилятора |
| 8 | Кнопка | 23 | Мотор вентилятора |
| 9 | Защитная накладка | 24 | Разделительная пластина |
| 10 | Выключатель | 25 | Нагревательный элемент |
| 11 | Нагревательный элемент испарителя | 26 | Сервомотор |
| 12 | Термостат | 27 | Решетка |
| 13 | Поддон испарителя в сборе | 28 | Верхняя пластина |
| 14 | Противоконденсатный нагревательный элемент | 29 | Регулятор подачи воздуха в сборе |
| 15 | Кнопка включения вентилятора |

Рис. 8. Компоненты холодильника Ariston Transformer RFN 300 3P NF EL (панель управления)
Таблица 4. Перечень компонентов холодильника Ariston Transformer RFN 300 3P NF EL (панель управления)
| Поз. | Наименование | Поз. | Наименование |
|---|---|---|---|
| 1 | Транформатор | 11 | Плата электроклалана |
| 2 | Электронная плата | 12 | Датчик температуры морозильного отделения |
| 3 | Зажим | 13 | Датчик температуры трансформируемого отделения |
| 4 | Зажим | 14 | Фиксатор проводов |
| 5 | Панель управления | 15 | Датчик системы No Frost |
| 6 | Накладка | 16 | Датчик температуры холодильного отделения |
| 7 | Кнопка | 17 | Датчик испарителя холодильного отделения |
| 8 | Печатная плата | 18 | Шайба |
| 9 | Защита печатной платы | 19 | Крышка датчика |
| 10 | Электроклапан |

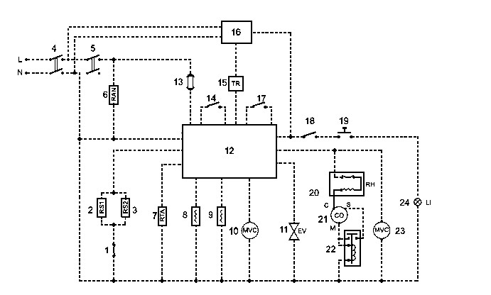
Рис. 9. Электрическая схема холодильника Ariston Transformer RFN 300 3P NF EL:
1 — защитный термостат, 2 — нагревательный элемент испарителя (система No Frost); 3 — нагревательный элемент поддона: 4 — сетевой выключатель, 5 — выключатель внутренней электроцепи, 6 — противоконденсатный нагреватель; 7 — нагреватель оттаивания: 8 — нагреватель сервомотора открытия регулируемой заслонки; 9 — нагреватель сервомотора закрытия регулируемой заслонки; 10 — мотор вентилятора; 11 — эпектроклапан; 12 — главная электронная плата; 13 — термопредохранитель; 14 — выключатель холодильного отделения; 15 — трансформатор; 16 — вспомогательная электронная плата; 17 — выключатель морозильного отделения; 18 — выключатель лампы; 19 — дверной выключатель; 20 — термореле; 21 — компрессор; 22 — электромагнитное репе; 23 — мотор вентилятора компрессора; 24 — лампа: N — нейтраль; L — фаза



